Wyłącza mi wspomaganie podczas jazdy
- pytlar
- Posty: 954
- Rejestracja: 2006-06-05 11:04
- Galeria: viewtopic.php?t=8824
- Lokalizacja: Prabuty
- Robert
- Posty: 12613
- Rejestracja: 2004-10-21 19:12
- Samochód: Probe GT2.0'89; ForTwo 0.6turbo; HRV 1.6
- Galeria: viewtopic.php?t=6900
- Lokalizacja: Leszno (maz)
- Kontakt:
Poświęć niecałe 2 minuty na naukę korzystania z forum:
Lekcja 1 (bardzo krótka) i
Lekcja 2 (krótka)

'89 2.0 Turbo downgrade

'89 2.0 Turbo downgrade- zuku19
- Posty: 117
- Rejestracja: 2008-12-03 15:06
- Galeria: viewtopic.php?t=14932
- Lokalizacja: Warszawa
Re: Wyłącza mi wspomaganie podczas jazdy
Ja mam podobnie, manewry wolno jadąc jest okey, a jak jadę szybciej i wchodzę w łuk drogi , to jakby ktoś trzymał mi kierownicę.O co chodzi z tym 10% ustawienie i jak to sprawdzić
- Lisiu
- Klubowicz
- Posty: 3620
- Rejestracja: 2005-04-05 17:40
- Samochód: Corvette C4 LT1
- Galeria: viewtopic.php?t=6117
- Lokalizacja: Sieraków
Re: Wyłącza mi wspomaganie podczas jazdy
W wersji GT masz wspomaganie ze zmienną siłą działania- wraz ze wzrostem prędkości wspomaganie chodzi ciężej.
Pod fotelem kierowcy masz komputerek od wspomagania a na nim możliwość regulacji
Pod fotelem kierowcy masz komputerek od wspomagania a na nim możliwość regulacji
EX:Probe 2.2 GT red perla
EX: Firebird 3.1 white
EX: W140 Coupe 6.0 black/red perla
Jest: Trans AM 5.0 black w trakcie odbudowy...
EX: Firebird 3.1 white
EX: W140 Coupe 6.0 black/red perla
Jest: Trans AM 5.0 black w trakcie odbudowy...
Re: Wyłącza mi wspomaganie podczas jazdy
Witam,
Orientuje się ktoś może ile wchodzi do probka płynu od wspomagania?
Znajomy się mnie ostatnio pytał a ja nigdy nie wymieniałem, a zaciekawiło mnie to.
Pozdrawiam
Orientuje się ktoś może ile wchodzi do probka płynu od wspomagania?
Znajomy się mnie ostatnio pytał a ja nigdy nie wymieniałem, a zaciekawiło mnie to.
Pozdrawiam
Probe I 2.2 GT '91
- Robert
- Posty: 12613
- Rejestracja: 2004-10-21 19:12
- Samochód: Probe GT2.0'89; ForTwo 0.6turbo; HRV 1.6
- Galeria: viewtopic.php?t=6900
- Lokalizacja: Leszno (maz)
- Kontakt:
Re: Wyłącza mi wspomaganie podczas jazdy
Niecały litr - 0.9 w GL i LX, 0.95 w GT.
Poświęć niecałe 2 minuty na naukę korzystania z forum:
Lekcja 1 (bardzo krótka) i
Lekcja 2 (krótka)

'89 2.0 Turbo downgrade

'89 2.0 Turbo downgradeRe: Wyłącza mi wspomaganie podczas jazdy
Witam,
Mam dokładnie ten sam problem. Wspomaganie w moim probku raz działa a raz nie.
Np. Odpalam po nocy samochód i wszystko działa, przejadę 4 km, zatrzymam się na światłach i wspomaganie albo nie działa,
albo działa bardzo słabo. Zdarzało się że przez kilka dni było wszystko ok, teraz z koleji przez kilka dni w ogóle wspomaganie się nie włącza,
tzn. jest lepiej niż przy wyłączonym silniku, ale nadal kierownica chodzi bardzo ciężko.
1. Wymieniłem płyn od wspomagania
2. Naciągnąłem pasek klinowy
3. Nie jest to też bezpiecznik, bo kierunkowskazy działają normalnie
Może macie jeszcze jakieś sugestie co to może być, bo mi już ręce opadają..
Mam dokładnie ten sam problem. Wspomaganie w moim probku raz działa a raz nie.
Np. Odpalam po nocy samochód i wszystko działa, przejadę 4 km, zatrzymam się na światłach i wspomaganie albo nie działa,
albo działa bardzo słabo. Zdarzało się że przez kilka dni było wszystko ok, teraz z koleji przez kilka dni w ogóle wspomaganie się nie włącza,
tzn. jest lepiej niż przy wyłączonym silniku, ale nadal kierownica chodzi bardzo ciężko.
1. Wymieniłem płyn od wspomagania
2. Naciągnąłem pasek klinowy
3. Nie jest to też bezpiecznik, bo kierunkowskazy działają normalnie
Może macie jeszcze jakieś sugestie co to może być, bo mi już ręce opadają..
- K4mil
- Posty: 357
- Rejestracja: 2008-12-13 11:10
- Samochód: 1.8 mk3 VW Golf
- Galeria: viewtopic.php?t=15213
- Lokalizacja: Legnica/Głogów
Re: Wyłącza mi wspomaganie podczas jazdy
np. pompa od wspomagania może być już do wymiany
lub sygnał prędkości nie do chodzi... sprawdź linkę od prędkościomierza
lub sygnał prędkości nie do chodzi... sprawdź linkę od prędkościomierza
Był 2.2L Turbo 91' RED, 2.2L Turbo 91' BLACK
Jest niestety 1.8L Golf mk3 RED
Ale będzie 2.5L v6 II Mam nadzieję że RED
Jest niestety 1.8L Golf mk3 RED
Ale będzie 2.5L v6 II Mam nadzieję że RED
Re: Wyłącza mi wspomaganie podczas jazdy
Myślałem nad tą pompą, ale czy jest jakiś sposób żeby ją sprawdzić?
A jak mam sprawdzić linkę? Bo licznik, w tym obrotomierz, działa bez problemu więc linka
nie powinna stwarzać problemów.
A jak mam sprawdzić linkę? Bo licznik, w tym obrotomierz, działa bez problemu więc linka
nie powinna stwarzać problemów.
- K4mil
- Posty: 357
- Rejestracja: 2008-12-13 11:10
- Samochód: 1.8 mk3 VW Golf
- Galeria: viewtopic.php?t=15213
- Lokalizacja: Legnica/Głogów
Re: Wyłącza mi wspomaganie podczas jazdy
jeśli się nie mylę to w skrzyni masz jeszcze czujnik prędkości który warto sprawdzić...
a co do pompy to chyba najlepiej wstawić nową (bądź inną, pożyczoną od klubowicza) i zobaczyć czy dalej rozłącza wspomaganie...
uzupełnij profil z lokalizacją, skąd jesteś to może znajdzie się ktoś kto ci na miejscu pomoże. Pozdro
a co do pompy to chyba najlepiej wstawić nową (bądź inną, pożyczoną od klubowicza) i zobaczyć czy dalej rozłącza wspomaganie...
uzupełnij profil z lokalizacją, skąd jesteś to może znajdzie się ktoś kto ci na miejscu pomoże. Pozdro
Był 2.2L Turbo 91' RED, 2.2L Turbo 91' BLACK
Jest niestety 1.8L Golf mk3 RED
Ale będzie 2.5L v6 II Mam nadzieję że RED
Jest niestety 1.8L Golf mk3 RED
Ale będzie 2.5L v6 II Mam nadzieję że RED
-
marcpol
- Posty: 89
- Rejestracja: 2008-08-04 17:57
- Galeria: viewtopic.php?t=14284
Re: Wyłącza mi wspomaganie podczas jazdy
Myślę, że to pompa - rozmawiałem kiedyś z właścicielem serwisu mazdy, o odpowietrzaniu układu i powiedział, że pompę łatwo jest uszkodzić poprzez stanie w miejscu z maksymalnie skręconymi kołami i uruchomionym silnikiem np. w korku. Jeśli nie masz wycieków to maglownica odpada. Jak chcesz to mam gdzieś sprawną pompę z przewodami od wacka, sprzedam ją za grosze. Pozdr
typowe przyczyny z jakiejś strony:
* Uszkodzona przekładnia kierownicza. (Przecieki wewnętrzne przekładni kierowniczej. Uszkodzenie rozdzielacza oleju przekładni kierowniczej. Zatkane kanały przekładni kierowniczej. Zawieszenie zaworu bezpieczeństwa...)
* Uszkodzenie hydraulicznego ogranicznika ciśnienia (skrętu) w pozycji końcowej przekładni kierowniczej
* Zapowietrzona przekładnia kierownicza i układ hydrauliczny.
* Niewłaściwie ustawione względem siebie elementy przegubów (krzyżaków) kolumny kierownicy
* Nieprawidłowe (zbyt niskie) ciśnienie w oponach
* Uszkodzone siodło ciągnika lub brak smarowania siodła
* Ubytek oleju w układzie wspomagania kierownicy, zbyt mały poziom oleju w zbiorniku układu wspomagania
* Duży opór na zwrotnicy któregoś z kół (uszkodzone łożysko oporowe, zbyt duży naciąg łożyska, zatarta tuleja zwrotnicy)
* Nadmierne obciążenie osi przedniej (kierowanej)
* Zatkany lub zanieczyszczony filtr oleju w zbiorniczku lub zatkany króciec wylotowy
* Zatkane lub zagniecione przewody łączące przekładnię kierowniczą i pompę wspomagania
* Zapieczone przeguby (krzyżaki) lub łożyska kolumny kierowniczej
* Nieprawidłowy (zbyt duży) kat wyprzedzenia osi sworznia zwrotnicy
* Niesprawna pompa wspomagania (zbyt niskie ciśnienie, zbyt mała wydajność)
typowe przyczyny z jakiejś strony:
* Uszkodzona przekładnia kierownicza. (Przecieki wewnętrzne przekładni kierowniczej. Uszkodzenie rozdzielacza oleju przekładni kierowniczej. Zatkane kanały przekładni kierowniczej. Zawieszenie zaworu bezpieczeństwa...)
* Uszkodzenie hydraulicznego ogranicznika ciśnienia (skrętu) w pozycji końcowej przekładni kierowniczej
* Zapowietrzona przekładnia kierownicza i układ hydrauliczny.
* Niewłaściwie ustawione względem siebie elementy przegubów (krzyżaków) kolumny kierownicy
* Nieprawidłowe (zbyt niskie) ciśnienie w oponach
* Uszkodzone siodło ciągnika lub brak smarowania siodła
* Ubytek oleju w układzie wspomagania kierownicy, zbyt mały poziom oleju w zbiorniku układu wspomagania
* Duży opór na zwrotnicy któregoś z kół (uszkodzone łożysko oporowe, zbyt duży naciąg łożyska, zatarta tuleja zwrotnicy)
* Nadmierne obciążenie osi przedniej (kierowanej)
* Zatkany lub zanieczyszczony filtr oleju w zbiorniczku lub zatkany króciec wylotowy
* Zatkane lub zagniecione przewody łączące przekładnię kierowniczą i pompę wspomagania
* Zapieczone przeguby (krzyżaki) lub łożyska kolumny kierowniczej
* Nieprawidłowy (zbyt duży) kat wyprzedzenia osi sworznia zwrotnicy
* Niesprawna pompa wspomagania (zbyt niskie ciśnienie, zbyt mała wydajność)
Re: Wyłącza mi wspomaganie podczas jazdy
Witam,
Jestem po wymianie pompy i znowu kiszka.
Wszystko tak samo. Raz działa a raz nie.
Mam wrażenie że kiedy nie działa wspomaganie(lub czasem kiedy działa słabiej),
zmniejszają mi się wolne obroty z 750 do 650-700 obr. tak jakby było jakieś obciążenie silnika.
Wymieniłem pompę bo podobno często wiesza się w pompie zaworek, więc albo to coś innego
albo mam pecha i kupiłem drugą pompę z taką wadą.
Może macie jakieś pomysły i możecie pomóc? Bo ja już mam dosyć...
Pozdrawiam
Jestem po wymianie pompy i znowu kiszka.
Wszystko tak samo. Raz działa a raz nie.
Mam wrażenie że kiedy nie działa wspomaganie(lub czasem kiedy działa słabiej),
zmniejszają mi się wolne obroty z 750 do 650-700 obr. tak jakby było jakieś obciążenie silnika.
Wymieniłem pompę bo podobno często wiesza się w pompie zaworek, więc albo to coś innego
albo mam pecha i kupiłem drugą pompę z taką wadą.
Może macie jakieś pomysły i możecie pomóc? Bo ja już mam dosyć...
Pozdrawiam
Re: Wyłącza mi wspomaganie podczas jazdy
Podmień kompa od wspomy ... mi pomogło przeczyszczenie styków złącza cpu i zabawa 3 stopniową regulacja wspomy 
- Prezes
- Klubowicz
- Posty: 1767
- Rejestracja: 2008-09-27 13:31
- Samochód: Probe 2.2 GT 92r.
- Galeria: viewtopic.php?t=15588
- Lokalizacja: Przytoczno woj. Lubelskie
Re: Wyłącza mi wspomaganie podczas jazdy
A płynu Ci nie ubywa w zbiorniczku? U mnie czasem jak skręce na maksa w prawo albo w lewo i potem odbijam to obroty podnoszą się czasem nawet do 1,5 tyś. i zaraz wracają do normy.. nie wiecie co to może byc?dss_probe napisał:
Mam wrażenie że kiedy nie działa wspomaganie(lub czasem kiedy działa słabiej),
zmniejszają mi się wolne obroty z 750 do 650-700 obr. tak jakby było jakieś obciążenie silnika.
Jak chcesz to mam jeszcze jedną pompę na zbyciu chociaż tego to bym akurat nie obstawiał..Wymieniłem pompę bo podobno często wiesza się w pompie zaworek, więc albo to coś innego
albo mam pecha i kupiłem drugą pompę z taką wadą.
„Nie polemizuj z idiotą - najpierw sprowadzi Cię do swojego poziomu, a potem pobije doświadczeniem.”
- Kocureq
- Klubowicz
- Posty: 10633
- Rejestracja: 2006-03-21 21:35
- Samochód: Patrol Y60 1991, Audi A4 2023
- Galeria: viewtopic.php?t=10333
- Lokalizacja: Warszawa
Re: Wyłącza mi wspomaganie podczas jazdy
Komputer podnosi obroty, żeby pompa wspomagania, która nagle dostaje sporo do roboty, nie zadusiła silnika?Prezes1986 pisze:U mnie czasem jak skręce na maksa w prawo albo w lewo i potem odbijam to obroty podnoszą się czasem nawet do 1,5 tyś. i zaraz wracają do normy.. nie wiecie co to może byc?
- Prezes
- Klubowicz
- Posty: 1767
- Rejestracja: 2008-09-27 13:31
- Samochód: Probe 2.2 GT 92r.
- Galeria: viewtopic.php?t=15588
- Lokalizacja: Przytoczno woj. Lubelskie
Re: Wyłącza mi wspomaganie podczas jazdy
Może i tak byc bo to tylko czasem jak już na maksa skręcę, myślałem że to tylko u mnie tak jest..
„Nie polemizuj z idiotą - najpierw sprowadzi Cię do swojego poziomu, a potem pobije doświadczeniem.”
- Robert
- Posty: 12613
- Rejestracja: 2004-10-21 19:12
- Samochód: Probe GT2.0'89; ForTwo 0.6turbo; HRV 1.6
- Galeria: viewtopic.php?t=6900
- Lokalizacja: Leszno (maz)
- Kontakt:
Re: Wyłącza mi wspomaganie podczas jazdy
Do not hold the steering wheel on full lock for more than 15 seconds while the engine is running. If the steering wheel is on full lock in either direction, fluid is not circulating in the steering gear, it is only circulating in the pump. This will cause overheating of the fluid and possible system damage.
Poświęć niecałe 2 minuty na naukę korzystania z forum:
Lekcja 1 (bardzo krótka) i
Lekcja 2 (krótka)

'89 2.0 Turbo downgrade

'89 2.0 Turbo downgradeRe: Wyłącza mi wspomaganie podczas jazdy
Ja mam ciekawą zagadkę ...
Przy zdemontowanych zwrotnicach na odpalonym silniku obracam kierą w prawo jest Ok wracam w lewo po ok jednym obrocie kiera już sama się kręci bez mojej pomocy .. aż do oporu powrót w prawo stawia troszkę większy opór jak autko stało na kołach opór był już duży do tego auto w ruchu po puszczeniu kierownicy momentalnie auto kierowało się ku poboczu tylko już nie pamiętam w którą stronę... co to może być ?
Ahaa przy zgaszonym silniku nie ma żadnych dziwnych objawów ???
Ahaa przy zgaszonym silniku nie ma żadnych dziwnych objawów ???
- Robert
- Posty: 12613
- Rejestracja: 2004-10-21 19:12
- Samochód: Probe GT2.0'89; ForTwo 0.6turbo; HRV 1.6
- Galeria: viewtopic.php?t=6900
- Lokalizacja: Leszno (maz)
- Kontakt:
Re: Wyłącza mi wspomaganie podczas jazdy
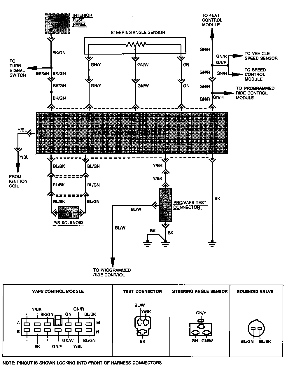
Jakie kody błędów Ci wyświetliło? Sprawdzałeś w ogóle?
http://www.performanceprobe.com/doityou ... s/vaps.php
Poświęć niecałe 2 minuty na naukę korzystania z forum:
Lekcja 1 (bardzo krótka) i
Lekcja 2 (krótka)

'89 2.0 Turbo downgrade

'89 2.0 Turbo downgradeRe: Wyłącza mi wspomaganie podczas jazdy
Nie, teraz sie doweidziałem że wogole można zczytać błędy ze wspomy jutro powalcze choć mój techniczny ang powalający nie jest
oj nie kumam tego ... VAPS test connector behind the driver's side strut tower. ?? o jaką kolumnę chodzi ? :?udało się chyba co prawda elektronicznym miernikiem ale mam trzy impulsy i przerwa i znów trzy w tabeli pisze że przy każdej okoliczności testowania " Coil Signal" coil to cewka chyba ... nie wiem o co BE ? 
- Robert
- Posty: 12613
- Rejestracja: 2004-10-21 19:12
- Samochód: Probe GT2.0'89; ForTwo 0.6turbo; HRV 1.6
- Galeria: viewtopic.php?t=6900
- Lokalizacja: Leszno (maz)
- Kontakt:
Re: Wyłącza mi wspomaganie podczas jazdy
VAPS dostaje żólto-niebieskim (Y/BL) przewodem sygnał z cewki (zapłonowej). Wtyczka C314 styk L (gdyby komuś się nie zgadzało, to nieistniejący styk G we wtyczce też się liczy). Przy uruchomionym silniku po stronie modułu wspomagania powinno być minimum 10V - jeśli nie ma, to prawdopodobnie wspomniany przewód między cewką a modułem jest uszkodzony (oporność powyżej 5 omów lub zwarcie do masy, czyli między stykiem L (Y/BL) a E (BK/GN) mniejsza niż 10 kiloomów).
Poświęć niecałe 2 minuty na naukę korzystania z forum:
Lekcja 1 (bardzo krótka) i
Lekcja 2 (krótka)

'89 2.0 Turbo downgrade

'89 2.0 Turbo downgradeRe: Wyłącza mi wspomaganie podczas jazdy
I co wtedy jak to naprawić nowy kabel pociągnąć ? zaznaczam ze mi wspoma działa tylko troszke dziwnie !
Re: Problem ze wspomaganioem
Witam,
Mam w moim probku dziwny problem ze wspomaganiem.
Objawia się to następująco:
Np. Po odpaleniu wspomaganie działa idealnie i potrafi tak działać cały dzień.
Jednak zdarza się też tak że działa przez 10 min. i po przejechaniu określonego
odcinka wyłącza się. Ale zdarza się też tak że po odpaleniu nie działa, a po jakimś
czasie się włącza, a później znów przestaje działać. Ostatnio wspomaganie praktycznie nie włącza się w ogóle.
Wiem że nie jest to zależne od: Temperatury, czasu nieużywania samochodu,pory roku czy dnia.
Wymieniłem pompę wspomagania, ale niestety nic to nie dało.
Sprawdziłem drożność układu. Najpierw odkręcając wężyk zaraz za pompą, a później wężyk wracający z układu,
co pozwoliło stwierdzić że pompa daje ciśnienie na układ, a i po przejściu przez układ ciśnienie jest.(z wężyka trysnęła fontanna
)
I teraz zgłupiałem. Niby dobrze ale wspomagania nie ma.
Czy ktoś ma pomysł od czego to może być zależne?
Czy to może być elektronika czy raczej jakiś element mechaniczny?
Może gdzieś jest jakiś zaworek który może się blokować?
Wiem że łożyska na amortyzatorach są ok., przeguby też.
Prośba do wszystkich mądrych o wypowiedzi bo nie wiem już co z tym zrobić.
Pozdrawiam
Mam w moim probku dziwny problem ze wspomaganiem.
Objawia się to następująco:
Np. Po odpaleniu wspomaganie działa idealnie i potrafi tak działać cały dzień.
Jednak zdarza się też tak że działa przez 10 min. i po przejechaniu określonego
odcinka wyłącza się. Ale zdarza się też tak że po odpaleniu nie działa, a po jakimś
czasie się włącza, a później znów przestaje działać. Ostatnio wspomaganie praktycznie nie włącza się w ogóle.
Wiem że nie jest to zależne od: Temperatury, czasu nieużywania samochodu,pory roku czy dnia.
Wymieniłem pompę wspomagania, ale niestety nic to nie dało.
Sprawdziłem drożność układu. Najpierw odkręcając wężyk zaraz za pompą, a później wężyk wracający z układu,
co pozwoliło stwierdzić że pompa daje ciśnienie na układ, a i po przejściu przez układ ciśnienie jest.(z wężyka trysnęła fontanna
I teraz zgłupiałem. Niby dobrze ale wspomagania nie ma.
Czy ktoś ma pomysł od czego to może być zależne?
Czy to może być elektronika czy raczej jakiś element mechaniczny?
Może gdzieś jest jakiś zaworek który może się blokować?
Wiem że łożyska na amortyzatorach są ok., przeguby też.
Prośba do wszystkich mądrych o wypowiedzi bo nie wiem już co z tym zrobić.
Pozdrawiam
Probe I 2.2 GT '91
-
adrian_seki
- Posty: 911
- Rejestracja: 2009-05-21 22:31
- Samochód: Ford Probe I GT 2,2T 12V 92r
- Galeria: viewtopic.php?t=16334
- Lokalizacja: Konin (WLKP)
Re: Wyłącza mi wspomaganie podczas jazdy
A ktoś może rozszerzyć tą trzy stopniową regulację wspomagania? (Tak wpisałem w wyszukiwarkę "regulacja wspomagania" ale nic ciekawego nie znalazłem od razu). Gdzie to się reguluje i czym. No i oczywiście jak ustawić (w którą stronę jak się kręci to co się zmienia
)

