schemat instalacji elektrycznej od klimatyzacji
schemat instalacji elektrycznej od klimatyzacji
Mam prośbę, gdzie moge znależdz schemat od instalacji elektrycznej do klimy. Mam tam zwrcie w instalacji elektrycznej ale nie wiem gdzie mam tego szukać?
- OLEY
- Klubowicz
- Posty: 12763
- Rejestracja: 2004-10-07 22:17
- Samochód: I Gen 3.0 V6 Vulcan '90
- Lokalizacja: Szczecin
Znaczy wywala Ci bezpiecznik tak?
A klima nabita? Bo często jest tak, że jak dłuższy czas nie była nabita,
a jak nie nabita, to pompa Ci się nie załączy, a jak pompa się dłuższy czas nie załącza, to potem po wciśnięciu AC wywala bezpiecznik.
Może to bardziej problem pompy niż elektryki?
Chociaż, oczywiście mogę się mylić.
A klima nabita? Bo często jest tak, że jak dłuższy czas nie była nabita,
a jak nie nabita, to pompa Ci się nie załączy, a jak pompa się dłuższy czas nie załącza, to potem po wciśnięciu AC wywala bezpiecznik.
Może to bardziej problem pompy niż elektryki?
Chociaż, oczywiście mogę się mylić.
[o]Piękno nie zna ceny.[/o]
- Robert
- Posty: 12613
- Rejestracja: 2004-10-21 19:12
- Samochód: Probe GT2.0'89; ForTwo 0.6turbo; HRV 1.6
- Galeria: viewtopic.php?t=6900
- Lokalizacja: Leszno (maz)
- Kontakt:
A schematy można znaleźć np. na płytce na jakimś zlocie - od grudnia 2004 trochę ich już było...
Poświęć niecałe 2 minuty na naukę korzystania z forum:
Lekcja 1 (bardzo krótka) i
Lekcja 2 (krótka)

'89 2.0 Turbo downgrade

'89 2.0 Turbo downgradeproblemy się zaczeły gdy probek został z włączonymi światłami na 5h .
jak chciałem go potem odpalić to okazało się że połowa bezpieczników łącznie z głównym przepaliła się .probek tearaz jezdzi ale cały czas gdzieś jest zawarcie i przepala bezpiecznik od klimy a obroty na biegu jałowyn dochodzą do 2tyś klima wcześniej działała .
jak chciałem go potem odpalić to okazało się że połowa bezpieczników łącznie z głównym przepaliła się .probek tearaz jezdzi ale cały czas gdzieś jest zawarcie i przepala bezpiecznik od klimy a obroty na biegu jałowyn dochodzą do 2tyś klima wcześniej działała .
- Jedrek
- Posty: 1134
- Rejestracja: 2004-06-24 10:19
- Samochód: Igen 1992 2,2GT
- Lokalizacja: Ośno Lubuskie
- Kontakt:
A kiedy Ci podnosi obroty? Jak się klima załącza?
Wyciągnij bezpiecznik od klimy i sprawdź czy bez niego też się obroty podnoszą - zresztą zawsze tak jest że jak obciążysz silnik to komp automatycznie zwiększa obroty.
Może być tak że się przekaźnik zapiekł i klima jest na stałe włączona.
Wyciągnij bezpiecznik od klimy i sprawdź czy bez niego też się obroty podnoszą - zresztą zawsze tak jest że jak obciążysz silnik to komp automatycznie zwiększa obroty.
Może być tak że się przekaźnik zapiekł i klima jest na stałe włączona.
Fioletowy FORD PROBE I czywiście GT + LPG OMVL DREAM XXIN:):):):):)
Yamaha Xj 550 `83
Kawasaki ZZR600 `98
był: † Black Ford Frobe 2,2 Turbo GT `92 + LPG OMVL DREAM XXIN † A.D. 08.12.2006 Death! ;(
Yamaha Xj 550 `83
Kawasaki ZZR600 `98
był: † Black Ford Frobe 2,2 Turbo GT `92 + LPG OMVL DREAM XXIN † A.D. 08.12.2006 Death! ;(
- Robert
- Posty: 12613
- Rejestracja: 2004-10-21 19:12
- Samochód: Probe GT2.0'89; ForTwo 0.6turbo; HRV 1.6
- Galeria: viewtopic.php?t=6900
- Lokalizacja: Leszno (maz)
- Kontakt:
Chyba nie, skoro wywala bezpiecznik i 667e podejrzewa zwarcie, to pewnie bezpiecznik jest momentalnie przepalany, więc klima nie ma wpływu na obroty.
I który bezpiecznik - pod maską, czy w kabinie?
I który bezpiecznik - pod maską, czy w kabinie?
Poświęć niecałe 2 minuty na naukę korzystania z forum:
Lekcja 1 (bardzo krótka) i
Lekcja 2 (krótka)

'89 2.0 Turbo downgrade

'89 2.0 Turbo downgrade- Roswell
- Posty: 441
- Rejestracja: 2006-09-01 11:12
- Galeria: viewtopic.php?t=9688
- Lokalizacja: Ustroń
Podepnę się do tematu, czy włączanie nienabitej(z pękniętą rurką) klimy(a konkretnie nawiewu na szybę) w jakiś sposób szkodzi(sprężarka lub coś innego)? Jeśli to ma jakieś znaczenie to jest to jeszcze klima na ten stary gaz(numerku jak zwykle nie pamiętam
).
Probe II 2.0 93 USA
Jeżeli wsadzę ci palec do oka, to ty masz palec w oku i ja mam palec w oku, ale to nie to samo
Jeżeli wsadzę ci palec do oka, to ty masz palec w oku i ja mam palec w oku, ale to nie to samo
Nie jest zabezpieczenie w takim przypadku i klima się po prostu nie załączy. Ale może się dostać wilgoć do układu, a to nie jest wskazane.Roswell pisze:Podepnę się do tematu, czy włączanie nienabitej(z pękniętą rurką) klimy(a konkretnie nawiewu na szybę) w jakiś sposób szkodzi(sprężarka lub coś innego)?
- Roswell
- Posty: 441
- Rejestracja: 2006-09-01 11:12
- Galeria: viewtopic.php?t=9688
- Lokalizacja: Ustroń
Co do tej wilgoci to układ jest narażony cały czas czy tylko podczas ustawiania pokrętełka na klime?Indi pisze:Nie jest zabezpieczenie w takim przypadku i klima się po prostu nie załączy. Ale może się dostać wilgoć do układu, a to nie jest wskazane.Roswell pisze:Podepnę się do tematu, czy włączanie nienabitej(z pękniętą rurką) klimy(a konkretnie nawiewu na szybę) w jakiś sposób szkodzi(sprężarka lub coś innego)?
Probe II 2.0 93 USA
Jeżeli wsadzę ci palec do oka, to ty masz palec w oku i ja mam palec w oku, ale to nie to samo
Jeżeli wsadzę ci palec do oka, to ty masz palec w oku i ja mam palec w oku, ale to nie to samo
- Roswell
- Posty: 441
- Rejestracja: 2006-09-01 11:12
- Galeria: viewtopic.php?t=9688
- Lokalizacja: Ustroń
Tak wiem, ale narazie nie mogę naprawićIndi pisze:Czyli masz nieszczelność i do dopóki nie usuniesz, to cały czas układ jest narażony bez względu położenia trybu nawiewu. Przy nabijaniu powinni Ci odwilgocić układ klimy.Roswell pisze:z pękniętą rurką)
Probe II 2.0 93 USA
Jeżeli wsadzę ci palec do oka, to ty masz palec w oku i ja mam palec w oku, ale to nie to samo
Jeżeli wsadzę ci palec do oka, to ty masz palec w oku i ja mam palec w oku, ale to nie to samo
-
Voodoo
- Posty: 1604
- Rejestracja: 2005-02-06 18:23
- Galeria: viewtopic.php?t=5493
- Lokalizacja: Grodzisk Mazowiecki
- Kontakt:
Najprostszy sposób bezpiecznego korzystania z nawiewy bez potrzeby załączania sprężarki klimy, to po prostu odpiąć wtyczkę zasilającą sprzęgło sprężarki. Ot, cała filozofia. Wilgoć dla nieszczelnego układu może być nawet zabójcza dla niektórych elementów, a dostające się zanieczyszczenia mogą szybko doprowadzić w późniejszym czasie do większych uszkodzeń.
Układ ogólnie jest zabezpieczany przez dwa presostaty. Jeden po niskiej stronie ciśnienia, drugi po wysokiej. Dodatkowo sterowanie odbywa się przez przekaźnik. Uszkodzenie któregoś z wymienionych elementów spowoduje, że klimatyzacja nie ma prawa się załączyć.
Układ ogólnie jest zabezpieczany przez dwa presostaty. Jeden po niskiej stronie ciśnienia, drugi po wysokiej. Dodatkowo sterowanie odbywa się przez przekaźnik. Uszkodzenie któregoś z wymienionych elementów spowoduje, że klimatyzacja nie ma prawa się załączyć.
Ford Probe 2.0 '94r. - Roswell
- Posty: 441
- Rejestracja: 2006-09-01 11:12
- Galeria: viewtopic.php?t=9688
- Lokalizacja: Ustroń
Gdzie zlokalizować tą wtyczkę?Voodoo pisze:Najprostszy sposób bezpiecznego korzystania z nawiewy bez potrzeby załączania sprężarki klimy, to po prostu odpiąć wtyczkę zasilającą sprzęgło sprężarki. Ot, cała filozofia. Wilgoć dla nieszczelnego układu może być nawet zabójcza dla niektórych elementów, a dostające się zanieczyszczenia mogą szybko doprowadzić w późniejszym czasie do większych uszkodzeń.
Rurka ma małe pęknięcie przy górnej części silnika więc jakieś specjalne zanieczyszczenia nie powinny się dostawać
Probe II 2.0 93 USA
Jeżeli wsadzę ci palec do oka, to ty masz palec w oku i ja mam palec w oku, ale to nie to samo
Jeżeli wsadzę ci palec do oka, to ty masz palec w oku i ja mam palec w oku, ale to nie to samo
-
Voodoo
- Posty: 1604
- Rejestracja: 2005-02-06 18:23
- Galeria: viewtopic.php?t=5493
- Lokalizacja: Grodzisk Mazowiecki
- Kontakt:
- Robert
- Posty: 12613
- Rejestracja: 2004-10-21 19:12
- Samochód: Probe GT2.0'89; ForTwo 0.6turbo; HRV 1.6
- Galeria: viewtopic.php?t=6900
- Lokalizacja: Leszno (maz)
- Kontakt:
Akurat wątek o wtyczkach radia nie był najszczęśliwszy...
Z drugiej strony doprowadziłem do dziwacznej sytuacji, gdy odpowiedź poprzedza pytanie
- tylko to już nie wina pytającego
Z drugiej strony doprowadziłem do dziwacznej sytuacji, gdy odpowiedź poprzedza pytanie
Leib Garde pisze:Podłączę się do tego tematu, chciałbym dowiedzieć się co to za wtyczka - wisi sobie przy chłodnicy, po lewej stronie patrząc od przodu auta, poniżej korka odpowietrzającego układ chłodzenia. Czy ta kostka tuż pod nią to gniazdo dla tej wtyczki?? Jak na razie nie zauważyłem żadnych efektów ubocznych spowodowanych tą nie podłączoną wtyczką, ale nie jeździłem za wiele, bo auto jeszcze nie zarejestrowane...
http://www.fotosik.pl/pokaz_obrazek/2b1 ... 46332.html
Poświęć niecałe 2 minuty na naukę korzystania z forum:
Lekcja 1 (bardzo krótka) i
Lekcja 2 (krótka)

'89 2.0 Turbo downgrade

'89 2.0 Turbo downgrade- Leib Garde
- Posty: 52
- Rejestracja: 2008-07-27 23:36
- Samochód: brak
- Lokalizacja: Wrocław
Dzięki za przeniesienie do właściwego wątku.
Z początku zgłupiałem bo moje auto nie ma klimy
ale okazało się że ta czarna kostka to po prostu mocowanie chłodnicy, więc kabelek nie jest podpięty bo po prostu nie ma gdzie go podpiąć, nie jest potrzebny
mam nadzieję że dobrze rozumuję.
Krzysiek
Z początku zgłupiałem bo moje auto nie ma klimy
Krzysiek
czarne Probe II 2.0 16V 95r.
-
Voodoo
- Posty: 1604
- Rejestracja: 2005-02-06 18:23
- Galeria: viewtopic.php?t=5493
- Lokalizacja: Grodzisk Mazowiecki
- Kontakt:
- matix84
- Posty: 218
- Rejestracja: 2009-09-10 21:24
- Samochód: był Ford Probe II, 2,5 V6 '94 163KM
- Galeria: viewtopic.php?t=16857
- Lokalizacja: Wrocław
- Kontakt:
Re: Klimatyzacja - problem
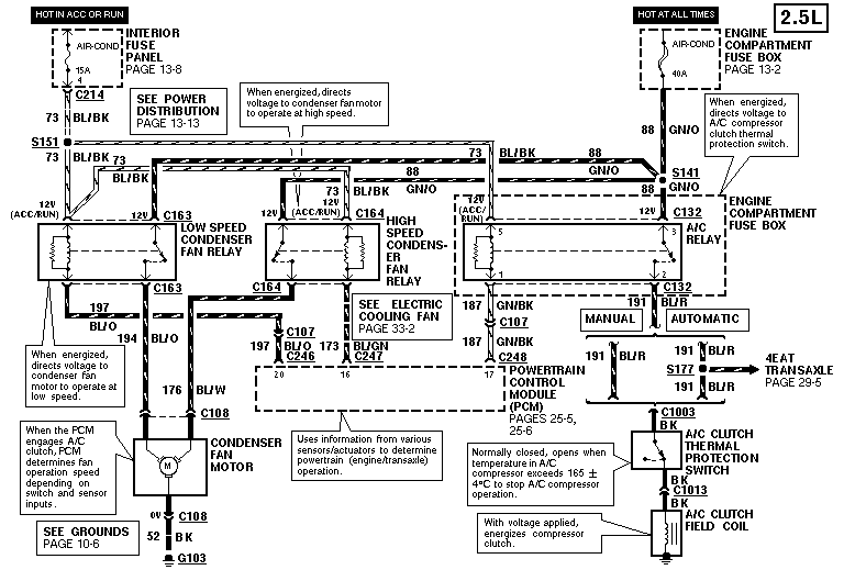
Robert, a masz może schemat do 2,5 V6?
Klima Systems - Chłodnictwo, Klimatyzacja, Wentylacja, Elektryka, Automatyka
www.klima-systems.pl
www.klima-systems.pl
- Robert
- Posty: 12613
- Rejestracja: 2004-10-21 19:12
- Samochód: Probe GT2.0'89; ForTwo 0.6turbo; HRV 1.6
- Galeria: viewtopic.php?t=6900
- Lokalizacja: Leszno (maz)
- Kontakt:
Re: Klimatyzacja - problem
Zamiast pytać, czy mam, napisz, czego konkretnie potrzebujesz. 
Kto ma, ten na pewno wrzuci, jak przeczyta.
Kto ma, ten na pewno wrzuci, jak przeczyta.
Poświęć niecałe 2 minuty na naukę korzystania z forum:
Lekcja 1 (bardzo krótka) i
Lekcja 2 (krótka)

'89 2.0 Turbo downgrade

'89 2.0 Turbo downgrade- matix84
- Posty: 218
- Rejestracja: 2009-09-10 21:24
- Samochód: był Ford Probe II, 2,5 V6 '94 163KM
- Galeria: viewtopic.php?t=16857
- Lokalizacja: Wrocław
- Kontakt:
Re: Klimatyzacja - problem
Potrzebuję schematu instalacji elektrycznej klimatyzacji w Probe 2,5 V6...
Klima Systems - Chłodnictwo, Klimatyzacja, Wentylacja, Elektryka, Automatyka
www.klima-systems.pl
www.klima-systems.pl
- Robert
- Posty: 12613
- Rejestracja: 2004-10-21 19:12
- Samochód: Probe GT2.0'89; ForTwo 0.6turbo; HRV 1.6
- Galeria: viewtopic.php?t=6900
- Lokalizacja: Leszno (maz)
- Kontakt:
Re: schemat instalacji elektrycznej od klimatyzacji
Przy okazji - [r]przeniosłem do bardziej pasującego wątku.[/r]
Poświęć niecałe 2 minuty na naukę korzystania z forum:
Lekcja 1 (bardzo krótka) i
Lekcja 2 (krótka)

'89 2.0 Turbo downgrade

'89 2.0 Turbo downgrade
