Klimatyzacja - problem
Re: Klimatyzacja - problem
Ale jak znacznie ubywa mu mocy to na pewno coś jest nie tak.U mnie jak włączę klime to nie czuję żadnej różnicy z mocą.Jakby co to mam 2,5 v6 na części 
- Spider33
- Posty: 1246
- Rejestracja: 2008-01-05 12:23
- Samochód: Probe x ∞
- Galeria: viewtopic.php?t=20740
- Lokalizacja: Skarżysko-Kamienna
Re: Klimatyzacja - problem
Ja na przykład po załączeniu klimy również czuję spadek mocy. Szczególnie jak jechałem pod górkę z kompletem na pokładzie wracając z wakacji. Sprężarka musi trochę obciążać układ tym bardziej że mam 2.0
Po przełączeniu na gaz również czuje się pewną subtelna różnicę w mocy, minimalna ale jest.
Re: Klimatyzacja - problem
Czy spotkał się ktoś z Was z taką usterką:
kiedy włączamy klimatyzację to gaśnie silnik?!
Pytam się, ponieważ rozmawiałem wczoraj z jednym sprzedającym Probe i poinformował mnie, że miał taki problem. Naprawił klimatyzację wymieniajac sprężarkę (ok 900zł), wymienił akumulator, bo przez tę dolegliwość stary strasznie dostawał po dupie i teraz wszystko jest OK!
Co wy na to? Realna wersja sprzedawcy czy też może być z tm jakiś większy problem?
kiedy włączamy klimatyzację to gaśnie silnik?!
Pytam się, ponieważ rozmawiałem wczoraj z jednym sprzedającym Probe i poinformował mnie, że miał taki problem. Naprawił klimatyzację wymieniajac sprężarkę (ok 900zł), wymienił akumulator, bo przez tę dolegliwość stary strasznie dostawał po dupie i teraz wszystko jest OK!
Co wy na to? Realna wersja sprzedawcy czy też może być z tm jakiś większy problem?
GG: 45843990
- wujeksex
- Posty: 1394
- Rejestracja: 2008-09-08 21:09
- Samochód: Probe II 93 2.0 BASE MTX USA
- Galeria: viewtopic.php?t=14440
- Lokalizacja: Żarowo, Stargard Szczeciński
Re: Klimatyzacja - problem
Jest to możliwe. Albo coś się w sprężarce zablokowało/zatarło i jak włączał klimę, to zatrzymywało silnik, albo uszkodzeniu uległo sprzęgło (jakieś porządne zwarcie - pochłaniało tyle prądu, że zatrzymywało silnik).
Jak było, tego nie wiem, ale wydaje mi się, że jest taka możliwość.
Jak było, tego nie wiem, ale wydaje mi się, że jest taka możliwość.
Był Probe II 93 2.0 BASE LPG ATX USA
Probe II 93 2.0 BASE MTX USA
Odważni nie żyją wiecznie - Ostrożni nie żyją wcale...
Na rozstaju dróg..... redukcja i but
Kobieta - istota stabilna emocjonalnie, niczym powierzchnia szklanki wody, trzymanej przez osobę z chorobą Parkinsona, któremu palą się spodnie podczas tańczenia Lambady
Lepiej być znanym pijakiem niż anonimowym alkoholikiem
Probe II 93 2.0 BASE MTX USA
Odważni nie żyją wiecznie - Ostrożni nie żyją wcale...
Na rozstaju dróg..... redukcja i but
Kobieta - istota stabilna emocjonalnie, niczym powierzchnia szklanki wody, trzymanej przez osobę z chorobą Parkinsona, któremu palą się spodnie podczas tańczenia Lambady
Lepiej być znanym pijakiem niż anonimowym alkoholikiem
- bogdano
- Posty: 471
- Rejestracja: 2010-07-01 13:02
- Samochód: Probe 2.0 16V 1994 wersja Hamerykańska i V6 granat EURO 96'
- Galeria: viewtopic.php?t=19509
- Lokalizacja: Jaworzno
Re: Klimatyzacja - problem
Witam.
Mam małe pytanko. Orientuje się ktoś co trzeba przerobić, żeby przerobić klimę z freonu na nowy czynnik? Tzn jakie elementy muszę wymienić.?
Pozdrawiam.
Mam małe pytanko. Orientuje się ktoś co trzeba przerobić, żeby przerobić klimę z freonu na nowy czynnik? Tzn jakie elementy muszę wymienić.?
Pozdrawiam.
Lepsze dwa Probki w garażu niż Porsche w kalendarzu 
-
Maxxum
- Klubowicz
- Posty: 3869
- Rejestracja: 2004-06-03 22:15
- Samochód: 3.0 V6 LX '90, 2.2 GT '92
- Galeria: viewtopic.php?t=7746
- Lokalizacja: Tarnów
Re: Klimatyzacja - problem
Orientuje się... ale wystarczy poczytać forum - wszystko na ten temat jest napisane.bogdano pisze:Witam.
Mam małe pytanko. Orientuje się ktoś co trzeba przerobić, żeby przerobić klimę z freonu na nowy czynnik? Tzn jakie elementy muszę wymienić.?
Pozdrawiam.
Podpowiedź - jedynek też to dotyczy.
"Potrzeba dwóch lat, aby nauczyć się mówić; pięćdziesięciu, aby nauczyć się milczeć." (Ernest Hemingway)
-
Dawid
- Posty: 8
- Rejestracja: 2012-07-01 22:25
- Samochód: Ford Probe 94r 2.0 16v
- Lokalizacja: Dobrociesz
Re: Klimatyzacja - problem
Witam wszystkich potrzebuje pomocy
nie orientuje się ktoś z was do kąd prowadzi kabel z przekaźnika BK łączenia G 103
nie orientuje się ktoś z was do kąd prowadzi kabel z przekaźnika BK łączenia G 103
- MatiLP640
- Klubowicz
- Posty: 2794
- Rejestracja: 2011-12-02 23:21
- Samochód: Mitsubishi Legnum VR4
- Galeria: viewtopic.php?t=19740
- Lokalizacja: Brisbane AU/Kraków PL
Re: Klimatyzacja - problem
Piotras pisze:Czy spotkał się ktoś z Was z taką usterką:
kiedy włączamy klimatyzację to gaśnie silnik?!
Pytam się, ponieważ rozmawiałem wczoraj z jednym sprzedającym Probe i poinformował mnie, że miał taki problem. Naprawił klimatyzację wymieniajac sprężarkę (ok 900zł), wymienił akumulator, bo przez tę dolegliwość stary strasznie dostawał po dupie i teraz wszystko jest OK!
Co wy na to? Realna wersja sprzedawcy czy też może być z tm jakiś większy problem?
Na 100% jest to elektromagnes w kole pasowym i tylko jego wystarczy wymienić i wszystko wróci do normy
- Robert
- Posty: 12613
- Rejestracja: 2004-10-21 19:12
- Samochód: Probe GT2.0'89; ForTwo 0.6turbo; HRV 1.6
- Galeria: viewtopic.php?t=6900
- Lokalizacja: Leszno (maz)
- Kontakt:
Re: Klimatyzacja - problem
Jak sama nazwa wskazuje do masy (G=ground).Dawid pisze: BK łączenia G 103
Poświęć niecałe 2 minuty na naukę korzystania z forum:
Lekcja 1 (bardzo krótka) i
Lekcja 2 (krótka)

'89 2.0 Turbo downgrade

'89 2.0 Turbo downgrade-
Dawid
- Posty: 8
- Rejestracja: 2012-07-01 22:25
- Samochód: Ford Probe 94r 2.0 16v
- Lokalizacja: Dobrociesz
Re: Klimatyzacja - problem
No to na czym polega zwarcie tego przekaźnika żeby klima działała
Ponieważ przez pomyłke został założony przekaźnik z innym nr
http://ford-probe.net/images/stories/El ... ter-20.gif
Przekaźnik jak zepnie się na krótko to włacza sprężarke ale z przełącznika a kabiny nie reaguje
Ponieważ przez pomyłke został założony przekaźnik z innym nr
http://ford-probe.net/images/stories/El ... ter-20.gif
Przekaźnik jak zepnie się na krótko to włacza sprężarke ale z przełącznika a kabiny nie reaguje
- Robert
- Posty: 12613
- Rejestracja: 2004-10-21 19:12
- Samochód: Probe GT2.0'89; ForTwo 0.6turbo; HRV 1.6
- Galeria: viewtopic.php?t=6900
- Lokalizacja: Leszno (maz)
- Kontakt:
Re: Klimatyzacja - problem
Może uzupełnij profil, to będzie wiadomo, o czym piszesz i ktoś Ci wtedy pewnie podpowie, kiedy (w jakich pozycjach) włącza się klima w dwójkach. 
Poświęć niecałe 2 minuty na naukę korzystania z forum:
Lekcja 1 (bardzo krótka) i
Lekcja 2 (krótka)

'89 2.0 Turbo downgrade

'89 2.0 Turbo downgrade-
Dawid
- Posty: 8
- Rejestracja: 2012-07-01 22:25
- Samochód: Ford Probe 94r 2.0 16v
- Lokalizacja: Dobrociesz
Re: Klimatyzacja - problem
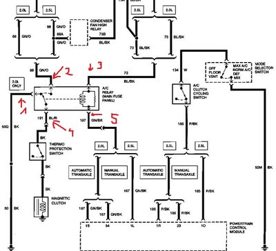
Mam taki problem
Może nie jestem Picaso ale jakoś namalowane jest
Problem polega na tym że; tam gdzie namalowałem piękne 1 to niema nic anie - ani + a ze schematu wynika że powienien być -
2 ma prąd po przekreceniu kluczyka
3 ma cały czas prąd
4 jest to zasilenie sprężarki
5 jest cały czas - (z tego co sie zorientowałem to powienien być tam dopiero po załaczeniu kliny)
Wspomne ze został założony jakiś inny przekaźnik co narobił takiego ambarasu POMOCY!!
Może nie jestem Picaso ale jakoś namalowane jest
Problem polega na tym że; tam gdzie namalowałem piękne 1 to niema nic anie - ani + a ze schematu wynika że powienien być -
2 ma prąd po przekreceniu kluczyka
3 ma cały czas prąd
4 jest to zasilenie sprężarki
5 jest cały czas - (z tego co sie zorientowałem to powienien być tam dopiero po załaczeniu kliny)
Wspomne ze został założony jakiś inny przekaźnik co narobił takiego ambarasu POMOCY!!
- Robert
- Posty: 12613
- Rejestracja: 2004-10-21 19:12
- Samochód: Probe GT2.0'89; ForTwo 0.6turbo; HRV 1.6
- Galeria: viewtopic.php?t=6900
- Lokalizacja: Leszno (maz)
- Kontakt:
Re: Klimatyzacja - problem
Logicznie nie wydaje się, by ta masa była mu do czegokolwiek potrzebna, ale możesz przecież pociągnąć ją na ten styk skądkolwiek (tylko wg mnie to nic nie zmieni).
Poświęć niecałe 2 minuty na naukę korzystania z forum:
Lekcja 1 (bardzo krótka) i
Lekcja 2 (krótka)

'89 2.0 Turbo downgrade

'89 2.0 Turbo downgrade-
Dawid
- Posty: 8
- Rejestracja: 2012-07-01 22:25
- Samochód: Ford Probe 94r 2.0 16v
- Lokalizacja: Dobrociesz
Re: Klimatyzacja - problem
Ale problem polaga na tym że jak podepne pod 1 mase to sprężarka się załącza i działa czały czas nawet jak jest włacznik w środku ustawiony na off
Wydaje mi sie ze jest coś uwalone w pcm bo on odpowiada za podanie - na prezekaźnik i to on rozłącza gdy jest przeciąźenie tzn np przy wyprzedzaniu..
Wydaje mi sie ze jest coś uwalone w pcm bo on odpowiada za podanie - na prezekaźnik i to on rozłącza gdy jest przeciąźenie tzn np przy wyprzedzaniu..
- Robert
- Posty: 12613
- Rejestracja: 2004-10-21 19:12
- Samochód: Probe GT2.0'89; ForTwo 0.6turbo; HRV 1.6
- Galeria: viewtopic.php?t=6900
- Lokalizacja: Leszno (maz)
- Kontakt:
Re: Klimatyzacja - problem
Trochę gmatwasz wprowadzając własne numery pinów niezgodne ze schematem do 2.0'94:
Podanie masy na styk 6 (pozostając przy numeracji ze schematu) nie powino wpływać na sprzęgło klimy, bo po jego drugiej stronie też powinna być masa. Więc albo mylisz styki, albo masz jakieś przebicie na cewce tegoż sprzęgła (lub w ogóle coś pochrzanione z podłączeniem).
Poświęć niecałe 2 minuty na naukę korzystania z forum:
Lekcja 1 (bardzo krótka) i
Lekcja 2 (krótka)

'89 2.0 Turbo downgrade

'89 2.0 Turbo downgrade-
Dawid
- Posty: 8
- Rejestracja: 2012-07-01 22:25
- Samochód: Ford Probe 94r 2.0 16v
- Lokalizacja: Dobrociesz
Re: Klimatyzacja - problem
Wszystko jest tak jak powinno brakowała mi tylko foty wtyczki dziękuje bardzo
ale okazało się że niestety z pcm nie wychodzi - ;/
Musze wyciągnąc moduł i zobaczyć co w środku sie spaliło i czy da się naprawić;/
ale okazało się że niestety z pcm nie wychodzi - ;/
Musze wyciągnąc moduł i zobaczyć co w środku sie spaliło i czy da się naprawić;/
Re: Klimatyzacja - problem
Podpinam się ze swoim problemem. Przeczytałem cały temat i inne tez posty i nie uzyskalem jednoznacznej odpowiedzi na moj problem. Otóż chodzi o to, że dzis od rana normalnie mi dzialała klima, potem w trakcie pracy silnika zostala odłączona została wtyczka od wentylatora klimy i podłączona na nowo. Po zgaszeniu silnika i ponownym odpaleniu coś mi nie pasowalo bo nie "brzęczała" sprężarka. Teraz jest tak, że jak włączę klimę, to podbija obroty, włącza główny wentylator, ale sprzęgło w sprężarce stoi i oczywiście wynikiem tego nie ma zimnego powietrza. Rozebrałem auto od spodu i posprawdzałem wszystkie przewody i są ok - nic sie nie odlaczyło ani nie przetarło, bezpieczniki są ok, przekaźnik się "spina" w fuse box, a jednak do sprężarki nie dochodzi napięcie. Zastanawiam się czy to wynik odpięcia wentylatora podczas pracy silnika czy czysty przypadek, że akurat po tym przestała dzialać. Początkowe posty w tym temacie obejmowały taki sam problem jak mój jednak gdzies tam poszło PW i nie było opisane o co chodzi. Może ktoś ma pomysł co jest pięc.
Taka sytuacja...
- Destroyer
- Posty: 1260
- Rejestracja: 2007-06-13 09:37
- Samochód: II gen 2.5 V6
- Galeria: viewtopic.php?t=13662
- Lokalizacja: Radom
Re: Klimatyzacja - problem
Jakby mój problem
ale czy to na 100% to, to musisz sprawdzić organoleptycznie.
Mianowicie, od sprężarki odchodzą dwa przewody w czarnej takiej osłonie, z nich wychodzą dwie białe wtyczki obie na 1 pin (znajdują się mniej więcej pod górnym wężem chłodnicy może trochę niżej) jedna jest podłączona do kabla idącego z wiązki, druga, jakby to powiedzieć, łączy kabel który wychodzi ze sprężarki i z powrotem do niej wraca.
Jest to jakieś tam zabezpieczenie przed przegrzaniem sprężarki. Na sprężarce jest czujnik / wyłącznik prawdopodobnie bimetaliczny, który rozłącza sprzęgło, jak osiągnie bardzo wysoką temperaturę. Jest to bodajże 100 - 130 stopni (nie mam teraz tego schematu pod ręką więc nie podam dokładnej wartości).
U mnie to ustrojstwo odezwało się jakoś 2 czy 3 lata temu w zimę. Zauważyłem dziwne podwyższenie obrotów na biegu jałowym w momencie włączenia nawiewu na szybę / mix bo jak wiadomo sprężarka wtedy pracuje, niestety obroty ciągle były podwyższone (1000-1200) i nie opadały tak jak to zwykle się dzieje bo nabiciu ciśnienia.
Moje podejrzenia wzbudziły właśnie "trochę" za wysokie obroty, jak na typowe zachowanie sprężarki (zwykle wzrastały na chwilę góra do 900 po czym spadały).
Wentylator od klimy się załączał, ale sprzęgło było martwe. Pojechałem na napełnienie klimy, bo może czynnika było mało (a jest też czujnik który zabezpiecza przed chodzeniem sprężarki "na sucho"), facet napełnił, ale wiele nie brakowało, rozłożył ręce i poratował że pewnie sprężarka dokonała żywota.
Zachowanie po włączeniu klimy było typowe, jedynie obroty były za wysokie i sprzęgło się nie załączało. Naszukałem się trochę, naczytałem, bo żaden "mundry" nie potrafił powiedzieć co jest, prócz tego, że sprężarka do wyrzucenia. Pooglądałem schematy, poczytałem, popatrzyłem na zdjęcia tych sprężarek z każdej strony, już prawie kupiłem nową, aż w pewnym momencie naszła mnie myśl, że może by podłączyć sprężarkę z pominięciem tego bimetalicznego czujnika, który znajduje się na niej, co wiązało się jedynie z zamianą wtyczek o których napisałem na początku. Rozważałem wszelkie za i przeciw, że może sprężarkę trafi albo coś, ale jednak podłączyłem i czekałem co się stanie... A stało się to, że sprężarka ruszyła, nabiła ładnie ciśnienie, zmroziła powietrze wewnątrz, a później odłączyła sprzęgiełko gdy ciśnienie osiągnęło maksimum, po jakimś czasie znowu się załączyła aby dobić ciśnienie, obroty wróciły do normy i nie przekraczały już 850-900 podczas pracy sprężarki.
Początkowo obawiałem się jak to będzie na dłuższą metę, ale już minęło ponad 2 lata, a klima chłodzi jak szalona bez żadnych ekscesów ze strony sprężarki itp. Prawdziwym testem była jazda w ponad 30 stopniowym upale od Krakowa do Zakopanego która trwała koło 4,5 godziny, klima chodziła non stop i nic się nie stało.
W moim przypadku w/w czujnik padł sam z siebie, w zimę, sprężarka nie miała szansy osiągnąć blisko 130 stopni zwłaszcza, że dopiero rozpocząłem jazdę. Poza tym, wydaje mi się, że musiała by ona kręcić się non stop, mimo nabicia ciśnienia i to też na dosyć wysokich obrotach aby taką temperaturę osiągnąć i uruchomić czujnik.
też spróbuj zamienić miejscami wtyczki, powinno pomóc
Mianowicie, od sprężarki odchodzą dwa przewody w czarnej takiej osłonie, z nich wychodzą dwie białe wtyczki obie na 1 pin (znajdują się mniej więcej pod górnym wężem chłodnicy może trochę niżej) jedna jest podłączona do kabla idącego z wiązki, druga, jakby to powiedzieć, łączy kabel który wychodzi ze sprężarki i z powrotem do niej wraca.
Jest to jakieś tam zabezpieczenie przed przegrzaniem sprężarki. Na sprężarce jest czujnik / wyłącznik prawdopodobnie bimetaliczny, który rozłącza sprzęgło, jak osiągnie bardzo wysoką temperaturę. Jest to bodajże 100 - 130 stopni (nie mam teraz tego schematu pod ręką więc nie podam dokładnej wartości).
U mnie to ustrojstwo odezwało się jakoś 2 czy 3 lata temu w zimę. Zauważyłem dziwne podwyższenie obrotów na biegu jałowym w momencie włączenia nawiewu na szybę / mix bo jak wiadomo sprężarka wtedy pracuje, niestety obroty ciągle były podwyższone (1000-1200) i nie opadały tak jak to zwykle się dzieje bo nabiciu ciśnienia.
Moje podejrzenia wzbudziły właśnie "trochę" za wysokie obroty, jak na typowe zachowanie sprężarki (zwykle wzrastały na chwilę góra do 900 po czym spadały).
Wentylator od klimy się załączał, ale sprzęgło było martwe. Pojechałem na napełnienie klimy, bo może czynnika było mało (a jest też czujnik który zabezpiecza przed chodzeniem sprężarki "na sucho"), facet napełnił, ale wiele nie brakowało, rozłożył ręce i poratował że pewnie sprężarka dokonała żywota.
Zachowanie po włączeniu klimy było typowe, jedynie obroty były za wysokie i sprzęgło się nie załączało. Naszukałem się trochę, naczytałem, bo żaden "mundry" nie potrafił powiedzieć co jest, prócz tego, że sprężarka do wyrzucenia. Pooglądałem schematy, poczytałem, popatrzyłem na zdjęcia tych sprężarek z każdej strony, już prawie kupiłem nową, aż w pewnym momencie naszła mnie myśl, że może by podłączyć sprężarkę z pominięciem tego bimetalicznego czujnika, który znajduje się na niej, co wiązało się jedynie z zamianą wtyczek o których napisałem na początku. Rozważałem wszelkie za i przeciw, że może sprężarkę trafi albo coś, ale jednak podłączyłem i czekałem co się stanie... A stało się to, że sprężarka ruszyła, nabiła ładnie ciśnienie, zmroziła powietrze wewnątrz, a później odłączyła sprzęgiełko gdy ciśnienie osiągnęło maksimum, po jakimś czasie znowu się załączyła aby dobić ciśnienie, obroty wróciły do normy i nie przekraczały już 850-900 podczas pracy sprężarki.
Początkowo obawiałem się jak to będzie na dłuższą metę, ale już minęło ponad 2 lata, a klima chłodzi jak szalona bez żadnych ekscesów ze strony sprężarki itp. Prawdziwym testem była jazda w ponad 30 stopniowym upale od Krakowa do Zakopanego która trwała koło 4,5 godziny, klima chodziła non stop i nic się nie stało.
W moim przypadku w/w czujnik padł sam z siebie, w zimę, sprężarka nie miała szansy osiągnąć blisko 130 stopni zwłaszcza, że dopiero rozpocząłem jazdę. Poza tym, wydaje mi się, że musiała by ona kręcić się non stop, mimo nabicia ciśnienia i to też na dosyć wysokich obrotach aby taką temperaturę osiągnąć i uruchomić czujnik.
też spróbuj zamienić miejscami wtyczki, powinno pomóc
Był PROBE GT 2.2 Turbo '89 Full Opcja z Qresko Red Inside

Jest PROBE 2.5 V6 '94. Dostał nowe serduszko dzięki 2Ya
Jest SCENIC II ph I 2003 Lux Privilege pierońskie 1.6 115 KM
Jest PROBE 2.5 V6 '94. Dostał nowe serduszko dzięki 2Ya
Jest SCENIC II ph I 2003 Lux Privilege pierońskie 1.6 115 KM
Re: Klimatyzacja - problem
Dziekuje za wyczerpujaca odpowiedź na moje pytanie. Wszystko jest fajnie, ale dlaczego w takim razie nie wymienic tego rzeczonego czujnika / wlacznika zamiast zmieniac wtyczki? Ciezko jest go wymienic? Robil to ktos kiedys? Wydaje mi sie ze to zabezpieczenie nie jest tak sobie zalozone, do czegos chyba ma sluzyc; jednakze moge sie oczywiscie mylic 
Taka sytuacja...
- Destroyer
- Posty: 1260
- Rejestracja: 2007-06-13 09:37
- Samochód: II gen 2.5 V6
- Galeria: viewtopic.php?t=13662
- Lokalizacja: Radom
Re: Klimatyzacja - problem
Wiesz jakieś tam śruby na kompresorze są, ale kable wchodzą tak jakby do środka od strony koła pasowego i nie są przymocowane do "płytki" którą można odkręcić. Podejrzewam że ten włącznik / czujnik, jest integralnym elementem sprężarki, bo nigdzie nie ma takiej części dostępnej, pytałem w intercarsie, w sklepach z częściami do aut japońskich, amerykańskich, w dużym, profesjonalnym serwisie klimatyzacji postawili oczy, jak powiedziałem im, że mam takie coś uszkodzone, nie wiedzieli nawet o czym mówię. Do ASO nawet nie dzwoniłem bo po zwykły korek od chłodnicy, mazda wysłała mnie do forda, a w fordzie powiedzieli, że nie było takiego samochodu jak ford probe
Na allegro też tego nie ma, więc masz trzy możliwości:
- sprawdzić mój sposób i jeżeli sprężarka ruszy, wtedy zostawić to tak, jak jest (u mnie działa z powodzeniem 3 rok)
- odłączyć tak jak było i poszukać nowej sprężarki (tyle że nie wiadomo w jakim stanie będzie i czy za chwile znowu nie uwali się ten włącznik)
- jeżeli nie ruszy po podłączeniu, wtedy musisz szukać dalej.
Na allegro też tego nie ma, więc masz trzy możliwości:
- sprawdzić mój sposób i jeżeli sprężarka ruszy, wtedy zostawić to tak, jak jest (u mnie działa z powodzeniem 3 rok)
- odłączyć tak jak było i poszukać nowej sprężarki (tyle że nie wiadomo w jakim stanie będzie i czy za chwile znowu nie uwali się ten włącznik)
- jeżeli nie ruszy po podłączeniu, wtedy musisz szukać dalej.
Był PROBE GT 2.2 Turbo '89 Full Opcja z Qresko Red Inside

Jest PROBE 2.5 V6 '94. Dostał nowe serduszko dzięki 2Ya
Jest SCENIC II ph I 2003 Lux Privilege pierońskie 1.6 115 KM
Jest PROBE 2.5 V6 '94. Dostał nowe serduszko dzięki 2Ya
Jest SCENIC II ph I 2003 Lux Privilege pierońskie 1.6 115 KM
-
marius130
- Posty: 27
- Rejestracja: 2012-10-22 20:31
- Samochód: Był czarny ford probe 2.2gt 91r jest fioletowy probe 2.0 97r
- Lokalizacja: woj .lubelskie-Annopol
Re: Klimatyzacja - problem
Witam,dzisiaj postanowiłem nabic klimatyzację, "spec" który mi to robił stwierdził że czynnik jest tylko kompresor nie pracuje,nie ma napięcia,po podłączeniu na "krótko" działa,co wy na to?
Re: Klimatyzacja - problem
Kolego, poczytaj pare postów wyżej i wszystko będziesz wiedział. Po co pytać o coś co jest już napisane - ja zadalem dokladnie to samo pytanie.
Taka sytuacja...
-
marius130
- Posty: 27
- Rejestracja: 2012-10-22 20:31
- Samochód: Był czarny ford probe 2.2gt 91r jest fioletowy probe 2.0 97r
- Lokalizacja: woj .lubelskie-Annopol
Re: Klimatyzacja - problem
czytałem i trochę się w tym pogubilem
- arturos
- Posty: 116
- Rejestracja: 2011-02-17 18:56
- Samochód: probe 1995r,2.0
- Galeria: viewtopic.php?t=21299
Re: Klimatyzacja - problem
Sprawdź w skrzynce bezpieczników pod maską czy przekaźnik B458 załącza się po włączeniu klimy.
Re: Klimatyzacja - problem
Trzeba zdjąć obudowę głównego stycznika i po prostu sprawdzić czy styka w momencie wlączenia. Wszystko jest opisane w temacie. Generalnie brak jest napięcia na elektrozawór od sprzęgła sprężarki i tyle. Pewnie to samo co u mnie.
Taka sytuacja...