Witam.
Mam mały problem z centralnym zamkiem. Mianowicie centralny zamek zamyka z kluczyka jak i z pilota oraz ze środka guzikiem ale problem jest z otwieraniem gdyż w żaden sposób nie otwiera centralny zamek słychać tylko po lewej stronie cykanie przekaźnika. Dodam że pilot jest dokładany a nie orginalny. Czy jest to wina sterownika centralnego zamka czy tego przekaźnika. Dziękuje za pomoc. Gdyby był taki temat to proszę o przeniesienie mojego zapytania do tematu już rozpoczętego.
Niedziałający UNLOCK w Probe 2
- skalpel
- Posty: 216
- Rejestracja: 2010-08-11 19:42
- Samochód: Ford Probe II 2.0 16v Turbo 96r
- Galeria: viewtopic.php?t=23090
- Lokalizacja: Darmstadt/Bochnia
Niedziałający UNLOCK w Probe 2
Ostatnio zmieniony 2013-04-07 11:48 przez skalpel, łącznie zmieniany 1 raz.
FORD PROBE II 2.0 16V Turbo
Re: Niedziałający UNLOCK w Probe 2
no jesli slyszysz ze przekaznik reaguje na pilota to chyba nie jest wina centralki prawda?
life's 2 short 4 seals ~~~~~~ ‹=====|=======|-----]
only ziligon
only ziligon
- skalpel
- Posty: 216
- Rejestracja: 2010-08-11 19:42
- Samochód: Ford Probe II 2.0 16v Turbo 96r
- Galeria: viewtopic.php?t=23090
- Lokalizacja: Darmstadt/Bochnia
Re: Niedziałający UNLOCK w Probe 2
-- oryginalny post 2013-04-06 18:43 --
z pilota to nie wiem czy słychać bo nie sprawdzałem. Ale gdzieś musi być przyczyna skoro zamyka a nie otwiera a zamki działają prawidłowo
-- dodano 2013-04-18 23:48 --
Czy nikt mi nie pomorze z tym tematem?
z pilota to nie wiem czy słychać bo nie sprawdzałem. Ale gdzieś musi być przyczyna skoro zamyka a nie otwiera a zamki działają prawidłowo
-- dodano 2013-04-18 23:48 --
Czy nikt mi nie pomorze z tym tematem?
FORD PROBE II 2.0 16V Turbo
-
jakub298
- Posty: 12
- Rejestracja: 2013-05-11 12:00
- Samochód: Ford Probe II USA, 1994, 2.0 16V
- Galeria: viewtopic.php?t=21369
- Lokalizacja: Białystok
Re: Niedziałający UNLOCK w Probe 2
Witam. Mam ten sam problem, mogę zamknąć drzwi z pilota i z przełącznika w drzwiach, ale nie mogę ich otworzyć. Co może być problemem?
- avel
- Posty: 466
- Rejestracja: 2009-04-26 17:16
- Samochód: Probe II 2.0 1994
- Galeria: viewtopic.php?t=20438
- Lokalizacja: Unisław, kujawsko-pomorskie
Re: Niedziałający UNLOCK w Probe 2
Jeżeli macie dokładany centralny, to przyczyna jest ciężka do zdiagnozowania "zdalnie".
Skoro zamyka to można wykluczyć siłowniki, bo to tak naprawdę dwa silniczki prądu stałego, w których zmieniana jest polaryzacja. Jak kręcą w jedna stronę to w drugą też.
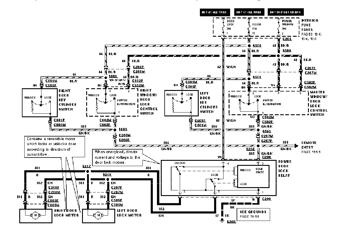
1. Jeżeli nie ma dokładanego centralnego ani fabrycznego na pilota to jedyne, co może zdechnąć w tym układzie to układ elektroniczny w przekaźniku lub jego styki. Przekaźnika wykrywa, jakie napięcie panuje na zacisku „E” (3). Jest to 12V, 0Vi jakieś pośrednie (tutaj trochę strzelam w oparciu o schemat działania, bo nie widziałem tego układu, ale jak bym był inżynierem Forda to tak bym to zrobił
) I na tej podstawie otwiera lub zamyka. Znajdujemy przekaźnik , wymieniamy/czyścimy/naprawiamy i musi śmigać.
2. Jeżeli jest podłączoną chińska centralka, to została ona podłączona za przekaźnikiem fabrycznym, czyli do styków „C” i „D” (2 i 5). Takie podłączenie działa, ale ma jedną zasadnicza wadę. Jeżeli jednocześnie naciśniemy przycisk w pilocie i na drzwiach w aucie to mamy kozackie fajerwerki, i usmażone styki w przekaźnikach. Szukamy instrukcji od naszego chińczyka, odłączamy kabelki sterujące siłownikami i sprawdzamy czy coś się na nich zmienia. Sprawdzamy tez fabryczny przekaźnik.
3. Jeżeli mamy fabryczny zamek na pilota to jest tam jedna dodatkowa linia, która w przypadku jego uszkodzona mogłaby zaburzać działanie przekaźnika siłowników. Na schemacie „REMOTE KEYLESS ENTRY” ta linia symuluje działanie przycisków na drzwiach, więc jak by coś było tam zwarte to zamki mogą nie działać. Na próbę można odłączyć moduł otwierania na pilota. Żeby ustalić czy to przypadkiem nie on nagrandził.
Przekaźnika znajduje się nad prawą stopą pasażera.
Moduł centralnego jest za prawym tylnym boczkiem.
Schematy usdm macie poniżej, kolejne roczniki nie różnią się za wiele. Euro z 1995 na schemacie wygląda identycznie jak usdm 1995. Pozostałe nie wiem, nie mam danych. Ale raczej to taka sama konstrukcja.
Pozdrawiam, miłego dłubania
Skoro zamyka to można wykluczyć siłowniki, bo to tak naprawdę dwa silniczki prądu stałego, w których zmieniana jest polaryzacja. Jak kręcą w jedna stronę to w drugą też.
1. Jeżeli nie ma dokładanego centralnego ani fabrycznego na pilota to jedyne, co może zdechnąć w tym układzie to układ elektroniczny w przekaźniku lub jego styki. Przekaźnika wykrywa, jakie napięcie panuje na zacisku „E” (3). Jest to 12V, 0Vi jakieś pośrednie (tutaj trochę strzelam w oparciu o schemat działania, bo nie widziałem tego układu, ale jak bym był inżynierem Forda to tak bym to zrobił
2. Jeżeli jest podłączoną chińska centralka, to została ona podłączona za przekaźnikiem fabrycznym, czyli do styków „C” i „D” (2 i 5). Takie podłączenie działa, ale ma jedną zasadnicza wadę. Jeżeli jednocześnie naciśniemy przycisk w pilocie i na drzwiach w aucie to mamy kozackie fajerwerki, i usmażone styki w przekaźnikach. Szukamy instrukcji od naszego chińczyka, odłączamy kabelki sterujące siłownikami i sprawdzamy czy coś się na nich zmienia. Sprawdzamy tez fabryczny przekaźnik.
3. Jeżeli mamy fabryczny zamek na pilota to jest tam jedna dodatkowa linia, która w przypadku jego uszkodzona mogłaby zaburzać działanie przekaźnika siłowników. Na schemacie „REMOTE KEYLESS ENTRY” ta linia symuluje działanie przycisków na drzwiach, więc jak by coś było tam zwarte to zamki mogą nie działać. Na próbę można odłączyć moduł otwierania na pilota. Żeby ustalić czy to przypadkiem nie on nagrandził.
Przekaźnika znajduje się nad prawą stopą pasażera.
Moduł centralnego jest za prawym tylnym boczkiem.
Schematy usdm macie poniżej, kolejne roczniki nie różnią się za wiele. Euro z 1995 na schemacie wygląda identycznie jak usdm 1995. Pozostałe nie wiem, nie mam danych. Ale raczej to taka sama konstrukcja.
Pozdrawiam, miłego dłubania
Stare i zardzewiałe! Probe II 2.0 1994, było 
Audi A3 2.0TDI 170km quattro 2007, jest
Audi A3 2.0TDI 170km quattro 2007, jest
-
jakub298
- Posty: 12
- Rejestracja: 2013-05-11 12:00
- Samochód: Ford Probe II USA, 1994, 2.0 16V
- Galeria: viewtopic.php?t=21369
- Lokalizacja: Białystok
Re: Niedziałający UNLOCK w Probe 2
Posiadam taki zestaw http://allegro.pl/sterownik-centralnego ... 24015.html ale rozumiem że jeżeli nie działa z pilota i z centralki w drzwiach to muszę szukać gdzieś w fabrycznej instalacji?
- Robert
- Posty: 12613
- Rejestracja: 2004-10-21 19:12
- Samochód: Probe GT2.0'89; ForTwo 0.6turbo; HRV 1.6
- Galeria: viewtopic.php?t=6900
- Lokalizacja: Leszno (maz)
- Kontakt:
Re: Niedziałający UNLOCK w Probe 2
Problemem (w obu przypadkach) będzie sposób podłączenia (o ile przed montażem działało, a pewnie tak).
Szczegóły w temacie o podłączaniu zamka (niestety trzeba poszukać
).
Szczegóły w temacie o podłączaniu zamka (niestety trzeba poszukać
Poświęć niecałe 2 minuty na naukę korzystania z forum:
Lekcja 1 (bardzo krótka) i
Lekcja 2 (krótka)

'89 2.0 Turbo downgrade

'89 2.0 Turbo downgrade- skalpel
- Posty: 216
- Rejestracja: 2010-08-11 19:42
- Samochód: Ford Probe II 2.0 16v Turbo 96r
- Galeria: viewtopic.php?t=23090
- Lokalizacja: Darmstadt/Bochnia
Re: Niedziałający UNLOCK w Probe 2
U mnie problem rozwiązałem wymieniając ori przekaźnik od centralnego zamka prawa strona w nogach pasażera i wszystko wróciło do normy.
FORD PROBE II 2.0 16V Turbo