Problem ze światłami
- Robert
- Posty: 12613
- Rejestracja: 2004-10-21 19:12
- Samochód: Probe GT2.0'89; ForTwo 0.6turbo; HRV 1.6
- Galeria: viewtopic.php?t=6900
- Lokalizacja: Leszno (maz)
- Kontakt:
Re: Problem ze światłami
Ale jak włącza długie to mijania gasną. Równoczesne spalenie długich w obu żarówkach jest oczywiście mniej prawdopodobne, niż w 1, ale to byłoby najprostsze wyjaśnienie. A - jak to małpa - lubię brzytwy:
http://pl.wikipedia.org/wiki/Brzytwa_Ockhama
Poświęć niecałe 2 minuty na naukę korzystania z forum:
Lekcja 1 (bardzo krótka) i
Lekcja 2 (krótka)

'89 2.0 Turbo downgrade

'89 2.0 Turbo downgrade- Pawel_-5
- Posty: 373
- Rejestracja: 2010-06-09 21:29
- Samochód: Probe 2.5 V6 96r
- Galeria: viewtopic.php?t=18025
- Lokalizacja: Gdynia
Re: Problem ze światłami
Ok, jutro się tym zajmę i dam znać:) Dzięki za pomoc
2.2 GL 1989r. w automacie - BYŁ 
2.5 GT v6 1996r. - JEST
2.5 GT v6 1996r. - JEST
Nie działają światła mijania i przeciwmgielne.
Witam. Otóż bawiłem się przekaźnikiem 12v 30a który mam dołożony do światła przeciwmgielnego i przez przypadek zrobiłem spięcie. Objaw jest taki ,że nie działa przycisk od światła przeciwmgielnego(nie świeci się po wciśnięciu) oraz nie działają światła mijania, nawet się nie otwierają. Pozycyjne oraz mignięcie długimi ok. Bezpieczniki w aucie ok.
Druga sprawa jest taka ,że mam pociągniętą wiązkę z przekaźnika +12v 30a do żarówki, a od niej masę do włącznika przeciwmgielnych, z czego włącznik jest połączony prawdopodobnie znów z przekaźnikiem. Na samym końcu więzki, gdzie ma być światło probówka świeci gdy światło przeciwmgielne jest włączone(prawidłowo). Niby wszystko ok ale gdy podłącze jakąkolwiek inną zwykłą żarówkę to nie daje oznak życią, tylko włącza mi się pikanie w aucie. Z ciekawości podłączyłem jakąś niehomologowaną ledową żarówkę 21w i działa. Jakim cudem?
Druga sprawa jest taka ,że mam pociągniętą wiązkę z przekaźnika +12v 30a do żarówki, a od niej masę do włącznika przeciwmgielnych, z czego włącznik jest połączony prawdopodobnie znów z przekaźnikiem. Na samym końcu więzki, gdzie ma być światło probówka świeci gdy światło przeciwmgielne jest włączone(prawidłowo). Niby wszystko ok ale gdy podłącze jakąkolwiek inną zwykłą żarówkę to nie daje oznak życią, tylko włącza mi się pikanie w aucie. Z ciekawości podłączyłem jakąś niehomologowaną ledową żarówkę 21w i działa. Jakim cudem?
- avel
- Posty: 466
- Rejestracja: 2009-04-26 17:16
- Samochód: Probe II 2.0 1994
- Galeria: viewtopic.php?t=20438
- Lokalizacja: Unisław, kujawsko-pomorskie
Re: Nie działają światła mijania i przeciwmgielne.
Gdzieś upaliło styki, przy małym obciążeniu niby działa (LED itp.) a jak dasz kilkuwatowe obciążenie nie będzie świecić.
Stare i zardzewiałe! Probe II 2.0 1994, było 
Audi A3 2.0TDI 170km quattro 2007, jest
Audi A3 2.0TDI 170km quattro 2007, jest
Re: Problem ze światłami
Ok. Na bank padł przełącznik zespolony
. Od razu wycieczka na szrot ,czy próbować reanimować uszkodzony?
I czy mam jakoś specjalnie uważać przy ściąganiu airbaga, bo nie chciałbym dostać nim po ryju.
I czy mam jakoś specjalnie uważać przy ściąganiu airbaga, bo nie chciałbym dostać nim po ryju.
- avel
- Posty: 466
- Rejestracja: 2009-04-26 17:16
- Samochód: Probe II 2.0 1994
- Galeria: viewtopic.php?t=20438
- Lokalizacja: Unisław, kujawsko-pomorskie
Re: Problem ze światłami
Jak to zawsze mawiam: wszystko da się rozebrać, ale czasami tylko raz, wszystko da się naprawić, ale czasami jest to ekonomicznie nieopłacalne 
wyciągnij zobacz, czy da się rozebrać, może ktoś Ci podpowie. Jeżeli chodzi o te przełączni na końcu manetki to w innych fordach wystarczy bardzo mocno pociągnąć za obrotową cześć i wyłazi, jak jest w probe "i have no idea"
Co do poduszki to rady są takie jak we wszystkich samochodach. po pierwsze, odłączyć akumulator.
wyciągnij zobacz, czy da się rozebrać, może ktoś Ci podpowie. Jeżeli chodzi o te przełączni na końcu manetki to w innych fordach wystarczy bardzo mocno pociągnąć za obrotową cześć i wyłazi, jak jest w probe "i have no idea"
Co do poduszki to rady są takie jak we wszystkich samochodach. po pierwsze, odłączyć akumulator.
Stare i zardzewiałe! Probe II 2.0 1994, było 
Audi A3 2.0TDI 170km quattro 2007, jest
Audi A3 2.0TDI 170km quattro 2007, jest
Re: Problem ze światłami
Powiem ,że po maltretowałem ten przełącznik na końcu i czasami światła się otwierają ,ale tylko na chwilę.Wygląda na to że trzeba przeczyścić styki w nim. Tylko niestety już próbowałem wszystkiego żeby go wyjąć i nic, a nie chce nic uszkodzić, połamać plastiku.
- MatiLP640
- Klubowicz
- Posty: 2794
- Rejestracja: 2011-12-02 23:21
- Samochód: Mitsubishi Legnum VR4
- Galeria: viewtopic.php?t=19740
- Lokalizacja: Brisbane AU/Kraków PL
Re: Problem ze światłami
sciagnac caly przelacznik to nie problem przeciez
a jak juz go wyciagniesz to sa na nim srubki, nie wiem nie rozbieralem go ale wydaje mi sie ze jest rozbieralny
i tak BTW to moglbys na PW odpisac cos 
Re: Problem ze światłami
Przełącznik mam na biurku. Manetka trzymała się na 2 śrubkach i to tyle. Do manetki w tą metalową rurkę wchodzą 3 kabelki, dalej jest plastik który niestety jest sklejony i dalej jest ten obrotowy przełącznik(to chce wyciągnąć).
- MatiLP640
- Klubowicz
- Posty: 2794
- Rejestracja: 2011-12-02 23:21
- Samochód: Mitsubishi Legnum VR4
- Galeria: viewtopic.php?t=19740
- Lokalizacja: Brisbane AU/Kraków PL
Re: Problem ze światłami
nigdy tego nie rozbierałem więc ci nie powiem, dokładnie oglądnij go ze wszystkich stron, może jakoś się da 
- Pawel_-5
- Posty: 373
- Rejestracja: 2010-06-09 21:29
- Samochód: Probe 2.5 V6 96r
- Galeria: viewtopic.php?t=18025
- Lokalizacja: Gdynia
Re: Problem ze światłami
Pawel_-5 pisze:Witajcie,
Ostatnio jak jechałem moim probe w nocy miałem włączone światła mijania i od czasu do czasu włączałem długie(drogowe) i w pewnym momencie chcąc znów włączyć długie - widzę ciemność - zgasły mijania, szybko wyłączyłem drogowe i mijania działają. Teraz przy każdej próbie włączenia długich gasną mijania:( Ktoś wie gdzie leży przyczyna, sprawdzałem bezpieczniki i są pod maską jest taki duży chyba ale ciężko go wyjąć więc go nie ruszałem.
Ktoś wie gdzie może leżeć przyczyna?
Tak, żarówka sprawdzona jest cała, oba żarniki jak nowe. Zauważyłem również, że kostka przy jednym styku ma lekko stopiony plastik - ale mijania działają więc zasilanie na żarówce jest. Druga sprawa to kostka która odpowiada za światła pod kierownicą. Wie ktoś która to? Bo jest ich tam trochę i każdą dotykałem ale bez skutku - na elektryce specjalnie się nie znam, więc będę wdzięczny za rady.Robert pisze:Głupie pytanie: wyjąłeś żarówkę i widziałeś oba całe żarniki? Bo nie napisałeś...
Poniżej zdjęcie tej elektryki.
2.2 GL 1989r. w automacie - BYŁ 
2.5 GT v6 1996r. - JEST
2.5 GT v6 1996r. - JEST
- avel
- Posty: 466
- Rejestracja: 2009-04-26 17:16
- Samochód: Probe II 2.0 1994
- Galeria: viewtopic.php?t=20438
- Lokalizacja: Unisław, kujawsko-pomorskie
Re: Problem ze światłami
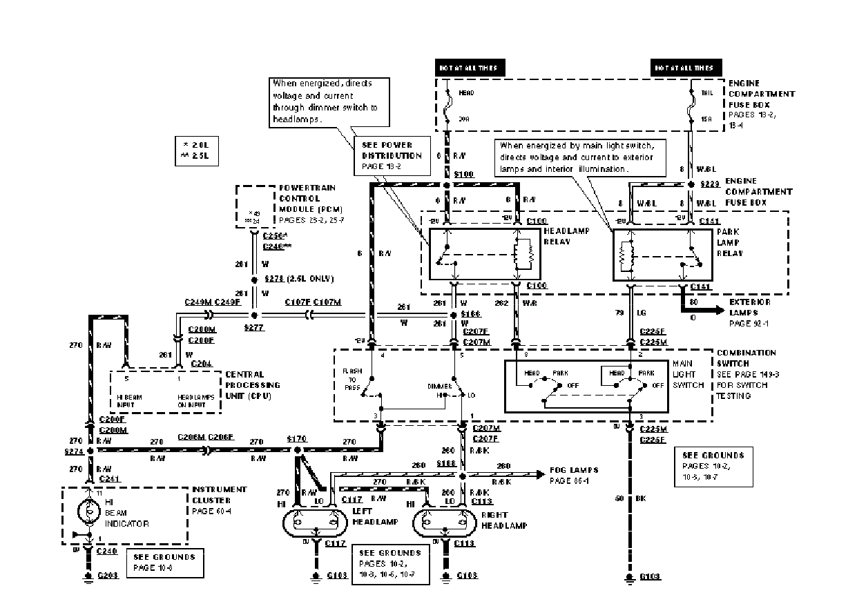
Winny jest przełącznik zespolony (a konkretnie jego upalone styki), ewentualnie kostka C207, znajdująca się gdzieś z kolumnie kierowniczej, poniżej masz wszystko, przestudiuj, wyciągnij wnioski. pozdro.
Stare i zardzewiałe! Probe II 2.0 1994, było 
Audi A3 2.0TDI 170km quattro 2007, jest
Audi A3 2.0TDI 170km quattro 2007, jest
- Pawel_-5
- Posty: 373
- Rejestracja: 2010-06-09 21:29
- Samochód: Probe 2.5 V6 96r
- Galeria: viewtopic.php?t=18025
- Lokalizacja: Gdynia
Re: Problem ze światłami
-- oryginalny post 2013-06-03 18:38 --
Ok, dzięki, zaraz sobie druknę i pojadę do elektryka bo już mi się cierpliwość skończyła.
Pozdrawiam.
-- dodano 2013-06-03 20:32 --
Orientuje się ktoś jak dobrać się do tej kostki C207 tzn. co trzeba wykręcić aby się do niej dostać? Trzeba zdjąć kierownicę?
Ok, dzięki, zaraz sobie druknę i pojadę do elektryka bo już mi się cierpliwość skończyła.
Pozdrawiam.
-- dodano 2013-06-03 20:32 --
Orientuje się ktoś jak dobrać się do tej kostki C207 tzn. co trzeba wykręcić aby się do niej dostać? Trzeba zdjąć kierownicę?
2.2 GL 1989r. w automacie - BYŁ 
2.5 GT v6 1996r. - JEST
2.5 GT v6 1996r. - JEST